跳到主要內容區
您的瀏覽器不支援JavaScript功能,若網頁功能無法正常使用時,請開啟瀏覽器JavaScript狀態
清華大學電機系
Menu
漢堡鈕選單
教職員連絡電話
教職員連絡電話
聯絡我們
電機資訊學院
通訊所
電子所
光電所
English
漢堡鈕選單
清華電機新聞
焦點人物
精彩活動
國際交流
相關報導
最新消息
學士班公告
碩士班公告
博士班公告
榮譽成就
工作站事務
獎學金公告
系所簡介
歡迎你/妳加入真材實料的清華電機
系所組織
教育目標
核心能力
課程特色
傑出獲獎
地理位置
招生訊息
學士班招生公告
碩士班招生公告
博士班招生公告
入學辦法
獎學金與出國
系所成員
教職人員
行政人員
教學內容
學士班
碩士班
博士班
研究發展
系統組
電力組
電子所
通訊所
光電所
研究中心
相關系統及表單
電子化管理系統
網頁郵件
電機系計算機中心
國際化演講/活動平台
企業雇主問卷
場地借用
台達館2樓實驗室借用申請表
系友專區
高中生專區
首頁
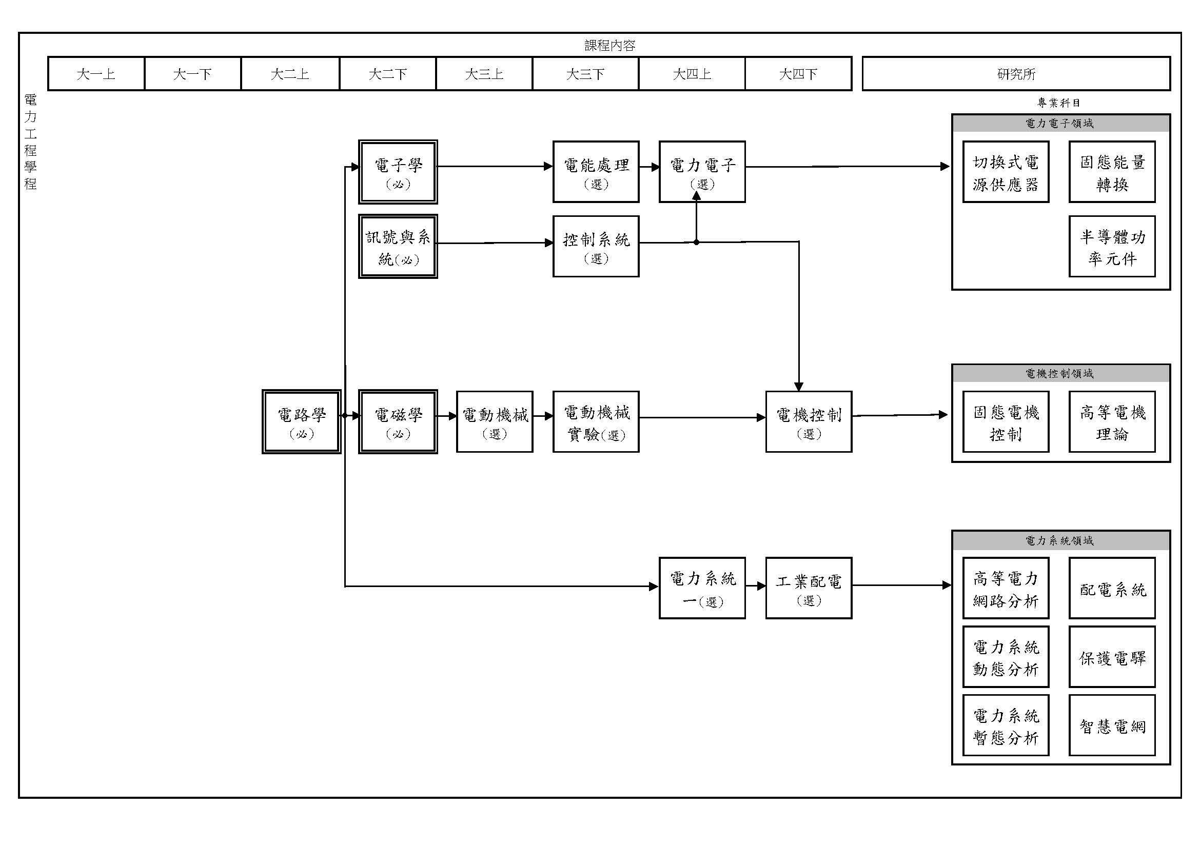
電力工程學程
課程地圖
電力工程學程建議課程表
類別
科號
課名
學分數
開課單位
電力工程學程建議實驗
EE
2230
邏輯設計實驗
2
電機工程學系
EE
2405
嵌入式系統與實驗
3
電機工程學系
EE
3662
數位訊號處理實驗
2
電機工程學系
EE
3840
電動機械實驗
2
電機工程學系
EE
4292
積體電路設計實習
3
電機工程學系
電力工程學程建議課程
EE
2401
微處理機系統
3
電機工程學系
EE
2410
資料結構
3
電機工程學系
EE
3070
統計
3
電機工程學系
EE
3230
積體電路設計導論
3
電機工程學系
EE
3450
計算機結構
3
電機工程學系
EE
3510
控制系統
3
電機工程學系
EE
3660
數位訊號處理概論
3
電機工程學系
EE
3820
電動機械
3
電機工程學系
EE
3911
數理特論:偏微分方程與數值方法
3
電機工程學系
EE
4070
數值分析
3
電機工程學系
EE
4280
類比電路分析與設計二
3
電機工程學系
EE
4285
數位系統設計
3
電機工程學系
EE
4295
晶片系統設計概論
3
電機工程學系
EE
4500
混沌概論
3
電機工程學系
EE
4710
電力系統一
3
電機工程學系
EE
4730
工業配電
3
電機工程學系
EE
4830
電力電子
3
電機工程學系
EE
4840
電機控制
3
電機工程學系
EE
5710
高等電力網路分析
3
電機工程學系
EE
5850
切換式電源供應器
3
電機工程學系
EE
5510
系統理論
3
電機工程學系
EE
5630
數位訊號處理
3
電機工程學系
瀏覽數:
友善列印
分享
登入成功
Close (Esc)
Share
Toggle fullscreen
Zoom in/out
Previous (arrow left)
Next (arrow right)